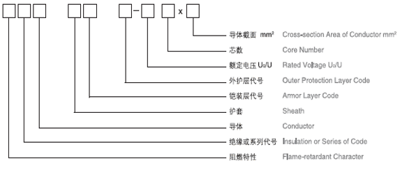
電力電纜
用途
● 本産品适用于交流額定電壓0.6/1.0kV的線路中,供輸、配電能用。阻燃電力電纜适用于要求阻燃的場合。耐火電纜适用于高層建築、大型商場等人口密集地區等需要防火救生的場合。
執行标準
● 結構設計:GB/T12706.1
● 阻燃電力電纜可根據應用場景進行設計,符合GB/T18380、IEC60332-3、GB/T19666 等要求;
● 耐火電力電纜可根據應用場景進行設計,符合GB/T19216、IEC60331、GB/T19666等要求;
主要使用特性及技術性能要求
● 1、電纜導體長期允許工作溫度:聚氯乙烯不超過70℃;交聯聚烯烴不超過90℃;
短路時長不超過5秒,電纜導體瞬間高溫:聚氯乙烯材質不超過160℃;交聯聚烯烴不超過250℃
● 2、敷設電纜:作業環境溫度應不低于0℃,低于0℃時應采取加熱;
● 3、最小彎曲半徑:
|
序号 |
項目 |
單芯電纜 |
三芯電纜 |
||
|
無铠裝 |
有铠裝 |
無铠裝 |
有铠裝 |
||
|
1 |
安裝時 |
20D |
15D |
15D |
12D |
|
2 |
靠近連接盒和終端 |
15D |
12D |
12D |
10D |
|
注:D為電纜外徑 |
|||||
● 4、導體應符合GB/T3956的規定
● 5、産品耐火阻燃特性:
|
序号 |
參考标準 |
說明 |
|
1 |
IEC60332-1(GB/T18380) |
單根垂直燃燒 |
|
2 |
IEC60332-3(GB/T18380) |
成束燃燒 |
|
3 |
IEC60331(GB/T19216) |
耐火測試 |
|
4 |
GB/T19666 |
阻燃級耐火電纜等級,分A、B、C三個等級 |
|
5 |
IEC61034(GB/T17651) |
電纜煙霧密度測試 |
|
6 |
IEC60754-2 |
電纜材質燃燒産生氣體檢測 |










